優質的服務流程
· quality of service processes ·

需求溝通傾聽客戶需求,了解用戶使用環境和現場工況
方案設計根據現場實際工況,針對性出具解決方案
合同簽訂技術和商務規范確認,簽訂合作協議
產品制作選擇最優質的元器件,嚴格按照技術協議
調試安裝現場規范安裝,靜態動態調試,分析儀運行
售后服務后續維護,持續跟進,終身維修

全國熱線
銷售熱線
公司地址山東濟南市槐蔭區太平河南路1567號均和云谷濟南匯智港6號樓
本站曾連續分享過不少焦化行業的VOCs收集及治理技術,筆者個人認為,從務實達標角度來講,焦化行業是目前VOCs治理最為復雜的行業之一,目前孤陋寡聞,還未聽見/看見哪里有可以經得住推敲的參考案例,也請同行朋友多互通分享。
下面分享焦化VOCs治理的一則思路,僅供參考。

粗苯工段、鼓冷工段( 機械刮渣槽及排渣口除外) 屬于密封性好的儲槽。鼓冷工段、粗苯工段在生產過程中揮發性氣體成分復雜,鼓冷工段有焦油氣、氨氣、氰化氫、硫化氫、非甲烷總烴、苯并( a) 芘以及萘等揮發性復雜成分,粗苯工段主要揮發苯氣和非甲烷總烴。因此治理起來難度就比較大。采用傳統的吸收吸附處理工藝很容易因為操作不當等原因造成排放超標。采用“氮氣密封收集- 負壓調節—廢氣合并后油洗—引風機—回煤氣負壓管道”工藝路線可有效解決上述問題,具體工藝流程圖如下圖。

廢氣引入煤氣負壓系統最大的問題是安全性,需嚴格限制廢氣中的氧含量,確保廢氣中的氧含量不高于2%。在廢氣總管上增加在線氧分析儀和緊急切斷閥,并采用DCS 自動控制連鎖,當廢氣中氧含量高于2% 時,立即關閉緊急切斷閥,同時采用源頭分組氮封單元( 對于每個容積達到或超過100 m3 的槽罐或幾個水封以及槽罐加起來容積達到100 m3 時,使用1 個廢氣調節閥+ 1 個氮氣調節閥+ 1 個壓力在線監測點+ 呼吸閥+阻火器的組合控制方式) 和負壓控制兩項措施從源頭上控制氧氣的進入。

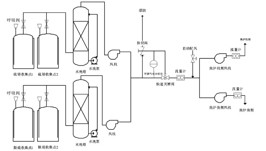
密封性不好的儲槽主要包括硫銨、脫硫、鼓冷工段機械刮渣槽及排渣口等。采用“分工段水洗- 多路廢氣匯合后進焦爐燃燒”工藝路線,工藝流程見下圖。

密封性不好的收集點采用水簡單洗滌經風機匯總后送到焦爐廢氣盤,作為空氣的配風送至焦爐進行燃燒。在廢氣總管上增加可燃氣體檢測儀,實時檢測廢氣中可燃氣體含量,當可燃氣體超標時,及時切斷廢氣進口,廢氣通過煙囪臨時排放。由兩臺小風機將VOCs 送入焦爐的機焦兩側,總流量計后安裝一個自動配風閥,2臺風機及自動配風閥均由DCS 系統自動控制,保證機焦兩側流量均衡,同時保證機焦兩側流量之和略大于總流量,當廢氣量不穩定時,系統供焦爐減少的廢氣量由空氣補足,維持焦爐進氣量穩定,不影響焦爐加熱系統。
山東新澤儀器有限公司是一家專業從事cems煙氣連續排放檢測系統、VOC、磨煤機、氨逃逸、環保煙氣在線監測系統及配套零部件產品研發、生產、銷售及售后服務為一體的高科技企業。我們注重用戶體驗,并且擁有豐富的產品研發經驗和專業知識,為數以千計的用戶提供最+的產品解決方案。lm


需求溝通傾聽客戶需求,了解用戶使用環境和現場工況
方案設計根據現場實際工況,針對性出具解決方案
合同簽訂技術和商務規范確認,簽訂合作協議
產品制作選擇最優質的元器件,嚴格按照技術協議
調試安裝現場規范安裝,靜態動態調試,分析儀運行
售后服務后續維護,持續跟進,終身維修
Copyright ? 2015-2023 山東新澤儀器有限公司 版權所有
全國熱線:400-050-3910
E-mail:[email protected]
地址:濟南市槐蔭區太平河南路1567號均和云谷匯智港6號樓
魯ICP備16002986號-5?
XML地圖